Skip to content Skip to sidebar Skip to footer

Check Charging System Ford

Check Charging System Light Cause Meaning Champion Auto Parts

Check Charging System Light Cause Meaning Champion Auto Parts

Check charging system ford. With the key OFF the charging system warning indicator should be off. Perform the above tests and suspect a problem with the connector pins spreading or wire from ALT to PCM. OIL LIFE RESET 2.

The voltage regulator in the Freestyle and the Taurus X. So the battery should measure to be 126 volts when there is no charging from the alternator engine off and no major loads lights off. Battery problems - Your batterycheck charging system light could be coming on because your battery is low and needs replacing.

Subscribing I have the same problem with my 2005 30L Taurus. If it starts right away then at least you know it is something with the charging system. It has to do with the aftermarket re-manufacturers use of the least expensive parts in the voltage regulators.

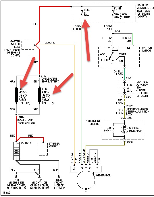
I have a 2003 Expedition XLT with the 54 and 4WD. Battery and alternator are fine. If the Alt has been replaced and they used the wrong regulator that would happen.

If your check charging system light comes on when you are on the road get somewhere to have it tested as soon as you can. The 00-01 used a. Normal operation is as follows.

The computer senses a fault in the charging system and activates the light. I asked the tech if the drained battery and the ignition key switch problems are related to the Check Charging System warning light and he said that they are likely unrelated. Attach an engine tachometer according to the manufacturers instructions.

Check charging system light After days of research on this subject with no real answer and testing and replacing a 3 yr old battery still showed good 126 volts running a alternator test 145 volts 2500 rpms the system light and the battery light still came on. If you do you have roughly only a 20 chance of the aftermarket alternator working correctly.

Charging System Service Now Problem F150 Ecoboost Forum

Charging System Service Now Problem F150 Ecoboost Forum

Check Charging System Light Cause Meaning Champion Auto Parts

Check Charging System Light Cause Meaning Champion Auto Parts

2004 Mercury Mountaineer Check Charging System Light Flashing Beeping Need To Change Alternator Youtube

2004 Mercury Mountaineer Check Charging System Light Flashing Beeping Need To Change Alternator Youtube

Check Charging System On 2005 Ford Explorer Youtube

Check Charging System On 2005 Ford Explorer Youtube

Ford Taurus Charging System Ford Taurus Cargurus

Ford Taurus Charging System Ford Taurus Cargurus

How To Fix Charging System Issues On A Ford F150 Youtube

How To Fix Charging System Issues On A Ford F150 Youtube

2014 Ford Explorer Power Steering Check Charging System And Now Air Conditioner Maintenance Repairs Car Talk Community

2014 Ford Explorer Power Steering Check Charging System And Now Air Conditioner Maintenance Repairs Car Talk Community

2gfusions Check Charging System Airbag

2gfusions Check Charging System Airbag

Charging System On Dash Lights Up On New Ride Youtube

Charging System On Dash Lights Up On New Ride Youtube

Charging System Service Now Warning On Dash Ford Explorer Ford Ranger Forums Serious Explorations

Charging System Service Now Warning On Dash Ford Explorer Ford Ranger Forums Serious Explorations

Check Charging System Light Cause Meaning Champion Auto Parts

Check Charging System Light Cause Meaning Champion Auto Parts

Check Charging System On And Off The Mustang Source Ford Mustang Forums

Check Charging System On And Off The Mustang Source Ford Mustang Forums

How To Check A Charging System Ericthecarguy Youtube

How To Check A Charging System Ericthecarguy Youtube

Check Charging System On And Off The Mustang Source Ford Mustang Forums

Check Charging System On And Off The Mustang Source Ford Mustang Forums

Check Charging System S197 Mustang Forum S197forum Com

Check Charging System S197 Mustang Forum S197forum Com

Ford Explorer Xlt 2012 Black 2 0l 4 Vin 1fmhk7d99cga44360 Free Car History

Ford Explorer Xlt 2012 Black 2 0l 4 Vin 1fmhk7d99cga44360 Free Car History

Charging System Service Now Message Coming On Ford Powerstroke Diesel Forum

Charging System Service Now Message Coming On Ford Powerstroke Diesel Forum

2007 Taurus Charging System Taurus Car Club Of America Ford Taurus Forum

2007 Taurus Charging System Taurus Car Club Of America Ford Taurus Forum

Ford Explorer Check Charging System Code Internal Odometer Display Turning Off Ac Shutting Off Youtube

Ford Explorer Check Charging System Code Internal Odometer Display Turning Off Ac Shutting Off Youtube

Ford Explorer Xlt 2011 Silver 3 5l 6 Vin 1fmhk7d83bga68563 Free Car History

Ford Explorer Xlt 2011 Silver 3 5l 6 Vin 1fmhk7d83bga68563 Free Car History

Charging System Service Now Problem F150 Ecoboost Forum

Charging System Service Now Problem F150 Ecoboost Forum

2008 Ford F150 Lariat Check Charging System Light Youtube

2008 Ford F150 Lariat Check Charging System Light Youtube

Answered 2008 Ford Taurus Check Charging System Ford Taurus Cargurus

Answered 2008 Ford Taurus Check Charging System Ford Taurus Cargurus

Charging System

Charging System

Solved My 2005 Ford Explorer The Charging System Light Fixya

Solved My 2005 Ford Explorer The Charging System Light Fixya

Check Charging System Won T Go Away Ford Explorer Ford Ranger Forums Serious Explorations

Check Charging System Won T Go Away Ford Explorer Ford Ranger Forums Serious Explorations

My Check Charging System Light Came On And Now My 2002 Lincoln Ls Will Lincoln Ls Cargurus

My Check Charging System Light Came On And Now My 2002 Lincoln Ls Will Lincoln Ls Cargurus

2004 F150 Electrical Problem P0622 Ford F150 Forum Community Of Ford Truck Fans

2004 F150 Electrical Problem P0622 Ford F150 Forum Community Of Ford Truck Fans

2008 Check Charging System Message Taurus Car Club Of America Ford Taurus Forum

2008 Check Charging System Message Taurus Car Club Of America Ford Taurus Forum

Testing Battery And Charging System

Testing Battery And Charging System

Solved Check Charging System Light And Check Battery Fixya

Solved Check Charging System Light And Check Battery Fixya

Check Charging System Ford Truck Enthusiasts Forums

Check Charging System Ford Truck Enthusiasts Forums

P0625 Battery Light On Ford Fusion Ricks Free Auto Repair Advice Ricks Free Auto Repair Advice Automotive Repair Tips And How To

P0625 Battery Light On Ford Fusion Ricks Free Auto Repair Advice Ricks Free Auto Repair Advice Automotive Repair Tips And How To

How To Test An Alternator Charging System Check Ford Chevy Dodge Youtube

How To Test An Alternator Charging System Check Ford Chevy Dodge Youtube

2014 Ford Mustang Check Charging System Ford Mustang Cargurus

2014 Ford Mustang Check Charging System Ford Mustang Cargurus

Battery Light Flashing And Beeping Saying Check Charging System Ford Truck Enthusiasts Forums

Battery Light Flashing And Beeping Saying Check Charging System Ford Truck Enthusiasts Forums

Charging System Issue New Car 2015 S550 Mustang Forum Gt Ecoboost Gt350 Gt500 Bullitt Mach 1 Mustang6g Com

Charging System Issue New Car 2015 S550 Mustang Forum Gt Ecoboost Gt350 Gt500 Bullitt Mach 1 Mustang6g Com

2013 Ford Fusion Alternator Faulty 1 Complaints

2013 Ford Fusion Alternator Faulty 1 Complaints

Check Charging System Light I Have 2003 Ford Expedition With

Check Charging System Light I Have 2003 Ford Expedition With

Ford Smart Charge System Alternator Not Charging Youtube

Ford Smart Charge System Alternator Not Charging Youtube

Check Charging System On And Off The Mustang Source Ford Mustang Forums

Check Charging System On And Off The Mustang Source Ford Mustang Forums

Add Me To The Check Charging System Notification 2011 Edge Mkx Ford Edge Forum

Add Me To The Check Charging System Notification 2011 Edge Mkx Ford Edge Forum

2004 Ford Expedition Charging System Questions With Pictures Fixya

2004 Ford Expedition Charging System Questions With Pictures Fixya

I Have A 2001 Ford Explorer I Have A Problem With The Charging System Over The Past Year I Have Replaced The

I Have A 2001 Ford Explorer I Have A Problem With The Charging System Over The Past Year I Have Replaced The

Check Charging System Light I Have 2003 Ford Expedition Page 3

Check Charging System Light I Have 2003 Ford Expedition Page 3

What Does Check Charging System Light Mean Car Roar

What Does Check Charging System Light Mean Car Roar

Ford Ranger Charging System General Information Precautions Checking

Ford Ranger Charging System General Information Precautions Checking

I Have A 1995 Ford Explorer The Charging System Light Came On The Battery Is Good The Alternator Is Iffy The Charge

I Have A 1995 Ford Explorer The Charging System Light Came On The Battery Is Good The Alternator Is Iffy The Charge

Car Alternator Light

Car Alternator Light

Attach an engine tachometer according to the manufacturers instructions.

The rebuild went bad about six months ago and this time the battery light was on and the check charging system message came up that did not happen last time. If you replace the alternator also make sure your battery is behaving in spec because if it is not it can kill an alternator prematurely. The voltage will drop a little still above 12volts when the lights are on since charge is leaving the battery. SMART computer controlled charging system. Thanks for the help. Battery testing good alternator was putting out 135 volts at battery. The sequence of the system check report and how it appears in the message center is as follows. If it starts right away then at least you know it is something with the charging system. Categories tech troubleshooting Post navigation Ford F-150 Towing Capacities.


Categories tech troubleshooting Post navigation Ford F-150 Towing Capacities. I have a 2003 Expedition XLT with the 54 and 4WD. It has 293000 miles and recently started having the same problem. Perform the above tests and suspect a problem with the connector pins spreading or wire from ALT to PCM. Battery testing good alternator was putting out 135 volts at battery. So the battery should measure to be 126 volts when there is no charging from the alternator engine off and no major loads lights off. I read a blog that said the Taurus is very picky about how much voltage is sent to the system and to make sure you have a.

Post a Comment for "Check Charging System Ford"